| Sujet : Help Nouveau | De puck57 Le 19-02-2022 à 15:04 sta |
|
Bonjour à tous,
Avant toutes choses, je suis un grand néophite sur le sujet (TSF).
Je recherche de l’aide pour l’ampli à lampe de ma radio monté sur une Chevrolet 1957, on ne doit pas être trop loin de la TSF ?
Cette radio fonctionne, pas parfaitement, mais elle fonctionne.
Je souhaiterais changer les condos papiers (4), dont certains commencent à avoir mauvaises têtes.
Pour ce fait, je suis allé dans un petit bouclard qui vend des composants électroniques près de chez moi.
Au vu de la bête, j’ai tout de suite compris que le vendeur était dépassé par les évènements.
Ce qui m’amène sur ce forum en espérant qu’une bonne âme pourra m’aider ?
J’ai plusieurs questions :
Il me sauf convertir les valeurs inscrites sur les condos.
0.47mfd 100v
0.1mfd 200v
0.003mfd 1000v
0.007mfd 1600v
Il y a-t-il une polarité sur ces composants ?
Que pensez vous de la grosse résistance (360 ohms 1w5%+/-), à changer ou pas ?
Ou puis je acheter ces composants, on ma parlé de « CONRAD » ?
Je vous joins des photos.
Merci d’avance pour votre précieuse aide.
| |
|
| Sujet : Help Nouveau | De f6cer Le 19-02-2022 à 15:26 sta |
|
Bonjour
Dans l’ordre:
470 nF 100V
100nF 200V
3,3 nF 630v
6,8nF 630V
Il est facile de mesurer la résistance , si elle est dans la tolérance, n’y touchez pas
Par contre si j’étais vous je serais plus inquiet de l’état du chimique , il a trois sections dont le découplage de cathode de la finale et sera introuvable
|
|
| Sujet : Help Nouveau | De puck57 Le 19-02-2022 à 19:28 sta |
|
Bonjour et merci de vous intéresser à mes petits soucis!
Super pour la conversion des valeurs.
si ce n'est pas trop abuser, pour reste de mes questions ?
Par contre, je n'ai pas compris l'histoire du chimique?
C'est le petit composant rond et marron clair, ou bien autre chose?
Merci encore.
|
|
| Sujet : Help Nouveau | De F6FLC Le 19-02-2022 à 19:41 sta |
|
Je pense que F6CER parle de celui-là
| |
|
| Sujet : Help Nouveau | De Dominique Le 19-02-2022 à 19:45 sta |
|
Le chimique doit être le condensateur maintenu par la patte en métal...
Avez-vous la référence et la marque de cet ampli ?
Dominique.
|
|
| Sujet : Help Nouveau | De Dominique Le 19-02-2022 à 19:47 sta |
|
Mince, je n’avais pas bien vu ce condensateur sur les photos .
|
|
| Sujet : Help Nouveau | De Thevenin Le 19-02-2022 à 19:48 sta |
|
coté lampe et transformateurs, c est le cylindre en aluminium (il d oit y avoir 3 valeurs de marquées dessus
coté composant c est le triangle avec 3 cosses sur lesquelles sont les fils jaune rouge et marron
il contient 3 condensateurs et est introuvable dans l'état
le mieux est d'acheter séparément les 3 condensateurs puis de les mettre dans l'ancienne enveloppe (si vous tenez a respecter le look d'origine même si ca ne voit pas)
soit de les relier sous le châssis ce qui est le plus simple
dans ce cas,vous pourrez laisser l'ancien condensateur mais il faudra le débrancher
|
|
| Sujet : Help Nouveau | De Thevenin Le 19-02-2022 à 19:51 sta |
|
apres il sera bon de nettoyer les contact du vibreur
c est un gros cylindre en allu qui vibre et participe à la transformation du continue de la batterie en alternatif pour alimenter les lampes
avec le temps les contact s'oxydent
|
|
| Sujet : Help Nouveau | De marcel warin Le 19-02-2022 à 21:08 sta |
|
Bonjour, ouah là là, un poste autoradio avec des lampes octal...doit pas étre recent , peut-on avoir des photos de la bete?
|
|
| Sujet : Help Nouveau | De f6cer Le 20-02-2022 à 00:47 sta |
|
| |
|
| Sujet : Help Nouveau | De FOXPAT54 Le 20-02-2022 à 09:01 sta |
|
Bonjour,
C'est exactement ce que je me disais en voyant cet ampli à lampes octal pour autoradio qui doit dater d'au moins une bonne dizaine d'années avant la Chevrolet (Bel Air?) 1957 dans lequel il est monté .J'ai deux autoradios qui sont pourvus de lampes Rimlock plus récentes qui pourtant auraient pu être installés dans une Chevrolet 1949/1950. Cela doit être imposant comme ensemble car je ne savais pas qu'il pouvait exister une partie différente pour la section amplification BF; on peut supposer qu'il y a donc pour cet autoradio ,un élément tuner, un élément amplification BF, un élément alimentation et un élément HP mais il est vrai il y a beaucoup de place dans les voitures américaines de cette époque; dans une 4CV Renault, le montage de cet ensemble aurait été bien plus délicat à réaliser.
La résistance de 360 Ohms est d'une époque plus récente que le reste du montage; si la partie radio fonctionne ou plutôt fonctionnait car sans l'ampli c'est impossible , le vibreur d'alimentation en HT continue fonctionne également à moins qu'un convertisseur moderne ait été installé à la place.
Par ailleurs, le vendeur du magasin de composants avait de quoi être très surpris en voyant cette platine ampli sauf s'il avait dans les 80 ans.
Bon dépannage.
Patrick.
| |
|
| Sujet : Help Nouveau | De Bombarde Le 20-02-2022 à 10:14 sta |
|
Bonjour,
C'est le style des radiomatic's avec l'alimentation avec vibreur + ampli de puissance sous le capot.
J'ai connu et je n'ai pas 80 ans !!!!!
Bon dimanche
Bombarde
|
|
| Sujet : Help Nouveau | De puck57 Le 20-02-2022 à 13:40 sta |
|
Bonjour tous le monde,
Que de lecture ce matin !
Merci à vous tous
Bien compris pour le chimique et effectivement 3 valeurs marqué dessus 20mfd25v/20mfd 400v/20mfd400v.
je vous le mets en photos.
Concernant le vibreur, il a été déjà contrôlé par l'ancien proprio qui m'a vendu cet autoradio il y a10 ans (déjà)
Il est pas très beau esthétiquement mais les connecteurs sont très propres.
Pour FOXPAT54: effectivement cet ensemble est en 2 parties: radio + ampli.
Les radios sur les américaines existes depuis les années 30.
Mais celle ci est particulière.
C'est une WONDERBAR qui est le haut de gamme que l'on pouvait trouver en option sur les 3 modèles proposés par le constructeur.
WONDERBAR pour ''bar magique'' c'est l'ancêtre du système ''seek'' de nos radios
modernes.
Vous appuyez une fois sur la touche WONDERBAR et la recherche auto démarre toute seule jusqu’à trouver une station.
Ce genre de radio à commencée sur les modèles 55 (Ford/ GM/ MOPAR)
Pour la 360ohms, elle bien origine au montage usine, on l'a retrouve sur tous les autres montages que j'ai en photo.
Seul les lampes/ vibreurs peuvent varier de par l'équipementier du site de prod ou bien le remplacement par les années passées.
je vais vous poster différentes photos, mais en plusieurs fois car limité à 4 par poste.
Pour mes questions concernant la resistance de 360ohms à remplacer ou pas?
Si les valeurs des condos papiers sont bonnes, ne vaut il pas mieux les remplacer qd même par de l'actuel, je pense à vétusté = chauffe, incendie?
Bon dimanche à vous
| |
|
| Sujet : Help Nouveau | De puck57 Le 20-02-2022 à 13:49 sta |
|
D'autres photos...
Mon vibreur et le chimique + autres photos d'une autre radio.
| |
|
| Sujet : Help Nouveau | De f6cer Le 20-02-2022 à 13:53 sta |
|
Il semble toutes vos questions ont eu une réponse 🙃 il est sage de changer les condensateurs papier par des modèles recents , n’oubliez pas le chimique triple , et si la résistance (qui est bien d’époque ) est dans les tolérances (5 ou 10%) elle fera bien 50 ans de plus
|
|
| Sujet : Help Nouveau | De f6cer Le 20-02-2022 à 14:01 sta |
|
En plus « wonderbar « est le nom du systeme d’accord , pas la marque de la radio
Il y a d’autres condensateurs papier a remplaces , et votre vibreur n’en est pas un ! C’est simplement un redresseur du genre 0Z4
|
|
| Sujet : Help Nouveau | De f6cer Le 20-02-2022 à 14:15 sta |
|
C’est le 987-573 chevrolet ,
| |
|
| Sujet : Help Nouveau | De f6cer Le 20-02-2022 à 14:30 sta |
|
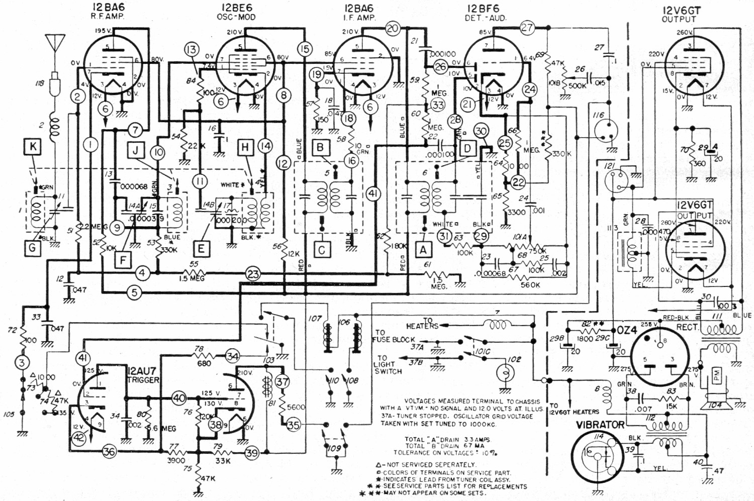
Le schéma est ici ( c’est de 987-577 je m’etais trompé de numéro )
| |
|
| Sujet : Help Nouveau | De puck57 Le 20-02-2022 à 22:45 sta |
|
f6cer :
Le fabricant de la radio est ''DELCO'' équipementier favori à l'époque de GM.
WONDERBAR est le modèle.
Merci pour le schéma électrique !
Mais je possède le shop manual de touts les modèles, il est très complet.
Il contient les refs de tous les composants, son fonctionnement, les phases de tests, les réparations possibles en cas de pannes, le tout avec photos.
Le souci est que je n'y comprends rien, c'est un métier voir une passion pour certains!
J'ai recherché des pros pour le reconditionné, mais en vain !!
A ce propos, si vous avez quelqu'un à me recommander, je suis preneur.
Vous avez raison pour le redresseur, c'est bien un OZ4 (c'est indiqué sur le schéma) Bravo!!
Mais du coup, je ne sais pas ou est le vibreur, je vais regarder la doc plus près.
Vous pensez vraiment que je doive changer les condos du chimique?
Il m'a l'air vraiment bien....
Concernant mes questions, il me manque 2 reposes (surement très évidentes pour vous)
Il y a t'il une polarité à respecter au moment de positionner les nouveaux condensateurs?
Conrad, est ce une boutique fiable pour acheter des composants?
Merci encore.
Pour le moment, je me cantonne à remettre en état l'ampli, viendra ensuite la radio.
| |
|
| Sujet : Help Nouveau | De Thevenin Le 21-02-2022 à 09:43 sta |
|
le vibreur est le gros tube allu entre les 2 transfos
il ressemble a celui des condensateurs mais il est plus gros
autre solution, vu que cette radio fonctionne, des qu'elle est allumée (même pas besoin d'attendre qu'elle chauffe) vous devez entendre un bzzzz permanent
vous pouvez repérer ce composant a l'oreille ou en mettant la main dessus vu qu'il vibre
par contre je ne vois pas du tout a quoi sert le tube allu situé a coté du condensateur dans le coin du poste coté lampe il est assez petit
coté composant il est soudé au châssis mais y a pas de fil, juste un trou central comme si c'était pour cacher un trou du châssis mais dans ce cas pourquoi s'embêter avec un tube vide et 3 soudures
|
|
| Sujet : Help Nouveau | De Thevenin Le 21-02-2022 à 09:47 sta |
|
Delco ?
ca me fait penser que j'en ai un AM FM a cartouche 8 pistes (pas testé, manque la courroie)
si vous connaissez un collectionneur (de radio ou de voitures) intéressé qu'il prenne contact avec moi
| |
|
| Sujet : Help Nouveau | De f6cer Le 21-02-2022 à 10:19 sta |
|
De gauche a droite : transfo d’alim , vibreur, transfo de sortie , chimique ,transfo déphaseur
Les condensateurs papiers ne sont pas polarises , et Conrad est une boutique respectable
Quant au chimique , il fait partie des composants les moins fiables , on en trouve dans une boite Allemande dont j’ai perdu le nom , sinon rien de plus facile de l’ouvrir au coupe tube pour remplacer les trois condos ... c’est d’autant plus facile que les pièces actuelles sont minuscules , on referme ensuite avec du ruban d’alu adhésif et le tour est joué
Bonne chance
| |
|
| Sujet : Help Nouveau | De marcel warin Le 21-02-2022 à 11:58 sta |
|
Un des cousins de mon pere avait une chevrolet en 65, il y avait un poste dedans; c'était sans doute celui là.
|
|
| Sujet : Help Nouveau | De georgesgiralt Le 21-02-2022 à 12:11 sta |
|
Pour le condo en alu, Je ne pense pas que ''Ask Jan First'' en ait en tri-valeurs. Il me semble que ce n'était pas courant en Europe.
Mais peut être qu'au USA cela se trouve ? Il me semble que pas mal de postes/amplis de guitare en employait.
Bon, quand on croise les valeurs et les tensions.... La probabilité que l'on trouve ce qu'il faut est faible surtout si le poste a eu une diffusion confidentielle.
|
|
| Sujet : Help Nouveau | De Thevenin Le 21-02-2022 à 13:23 sta |
|
Personnellement je ne m'embêterais pas trop avec le condo alu,
je le garderais pour le look et je mettrais 3 condos coté composants (bien sur les 3 cosses du condo alu seraient débranchées)
il ne faut pas oublier que puck57 est un néophyte
a moins qu'il fasse restaurer son poste par un passionné
|
|
| Sujet : Help Nouveau | De puck57 Le 21-02-2022 à 22:10 sta |
|
Bonsoir,
Ok, avec vos explications, je vois très bien ce qu’est le vibreur, en fait j’en ai un autre d’avance (occase)
Merci « f6cer » de vos détails (surtout pour le chimique), c’est surement une banalité tout ça pour vous tous, mais pour moi ça prend une autre dimension !!
Je vais commencer par changer les condensateurs papiers ensuite, je verrai pour le chimique.
Pour le tube en alu côté lampe, c’est en fait en potar de réglage (il y en a 2), surement pour régler une sensibilité ?
Sur la doc cela se nomme « trimmer condenser » pour ajuster le circuit antenne !!
( je poste une autre photo, ou l'on voit mieux et c'est ma radio !)
+ des photos d'amplis modifiés dont certains je ne comprenais pas la modification des composants ( mais maintenant,je pense que cela à avoir l'histoire du chimique)
Je vais donc commencer mes emplettes et me lancer, je vous tiens au courant de l’avancement (et aussi si ça coince !! 
En tous les cas merci à vous, j’ai fait un sacré bon dans la connaissance de cette radio que je n’ai pu en faire en 10 ans de possession. !!
Pour Thevenin : néophyte ça c'est sûr!
Déssouder/ ressouder, nettoyer, changer des fils, nettoyer la mécanique, ça c'est dans mes cordes, je suis plutôt méticuleux par nature,mais déchiffrer, modifier ou extrapoler une donnée, là non !
Et trouver un passionné, c'est loin d'être évident........
| |
|
| Sujet : Help Nouveau | De Thevenin Le 21-02-2022 à 23:39 sta |
|
pour le condensateur alu c est d'autant plus simple que ce sont 3 condensateurs de 20 micro farad dans le même boitier relier à la masse (on peut trouver différentes valeurs dans le même tube)
donc les 3 - des condos seront reliés à la masse ou au châssis
le + du 1er sera relié à la place du fil orange
le + du 2eme sera relié à la place du fil rouge
le + du 3eme sera relié à la place des fils rouge et noir (vu que 2 fis arrivent sur la même cosse)
comme proposé plus haut, vous pouvez aussi vider l'ancien condensateur et mettre les nouveaux dans le tube alu
au passage profitez en pour vérifier que les fils sont toujours souple car avec le temps le caoutchouc sous le tissu peut devenir cassant
|
|
| Sujet : Help Nouveau | De puck57 Le 22-02-2022 à 09:40 sta |
|
Pour Thevenin:
Merci, je prends bonne note du protocole.
J’œuvrerai dans un second temps pour le chimique.
Je viens de retrouver mon lien Youtube de ma radio en fonctionnement qd le l'ai achetée....en 2009.
La recherche est un peu érratic, un besoin de réglage assurément ..........
mais j'avoue, en revisionnant cette vid, ça me booste à la monter sur mon auto !!!
http://www.youtube.com/wa…
|
|
| Sujet : Help Nouveau | De f6cer Le 22-02-2022 à 13:07 sta |
|
Par malchance , contrairement à ce qui se passe aux USA Ou en Espagne, il n’y a plus d’émissions en PO en France mis a part une station de Bretagne sur 1596 mais de faible puissance
|
|
| Sujet : Help Nouveau | De puck57 Le 22-02-2022 à 17:20 sta |
|
Ah zut, du coup je ne capterai rien ??
Peut être les GO ?
|
|
|