>Journaux du site au 22/08/2022 à 10:26Forum 2.6.9
S'enregistrer pour posterRechercherPréférences

Pas de Post-it

Forum standardGalerie Forum
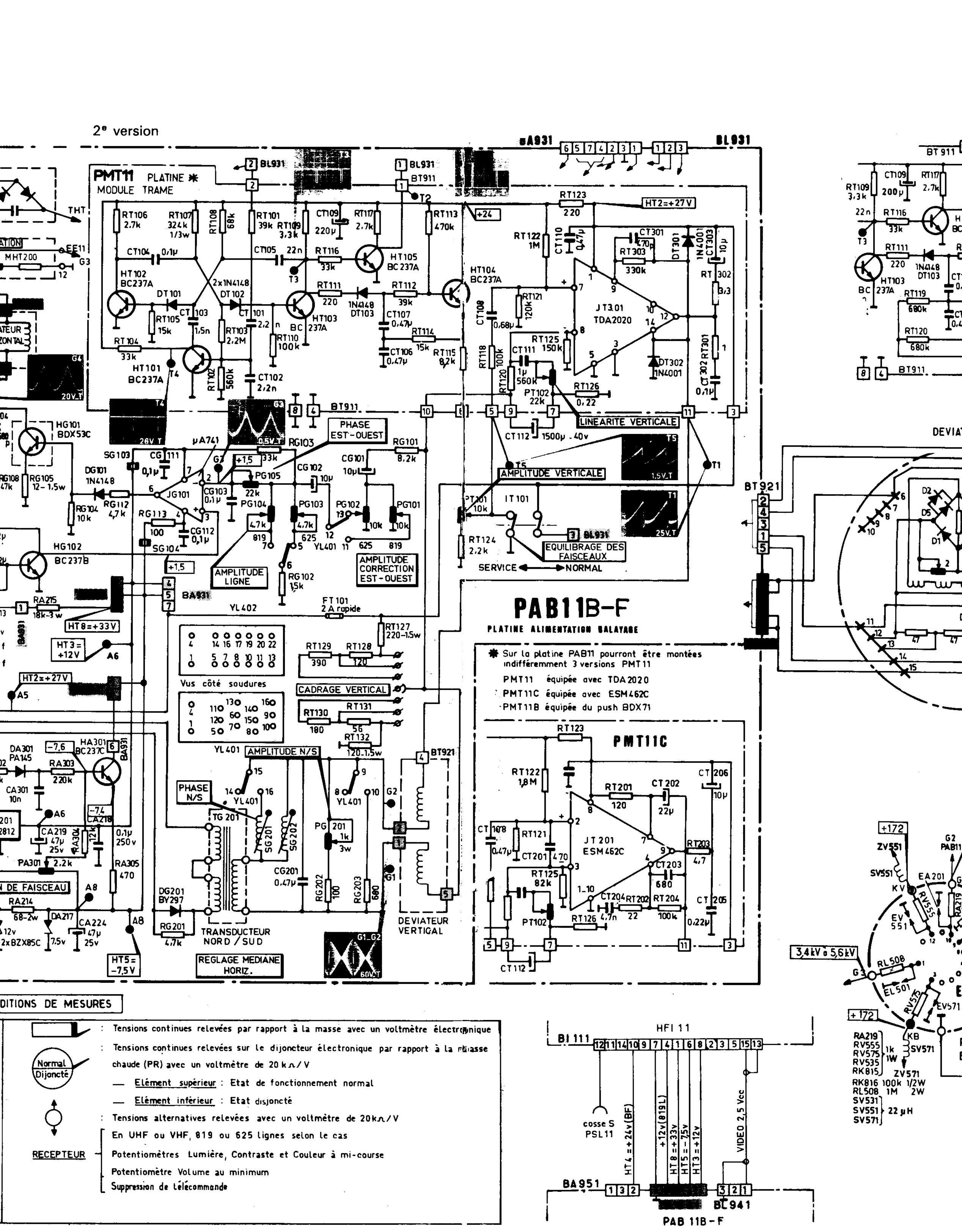
Sujet : panne trame D11 Nouveau De Laurent910  Le 01-02-2016 à 12:20 sta

    Bonjour,

    quelqu'un peux-t-il m'aider sur un chassis THOMSON D11, plus de synchro ligne ni trame

    d'avance merci


Sujet : panne trame D11 Nouveau De F2ij  Le 01-02-2016 à 15:46 sta

    J'ai énormément travaillé sur ce châssis. Vous ne voulez-pas donner un bout de schéma, que je me rappelle? Je n'ai rien gardé, là dessus. A partir de la détection vidéo jusqu'aux étages séparateurs ligne-trame.
    Jean-Claude


Sujet : panne trame D11 Nouveau De bozec  Le 01-02-2016 à 16:32 sta

    Bonjour,

    la partie alim du d11 et b de t, h et v
    Cordialement
    Bozec

  
  

Sujet : panne trame D11 Nouveau De F2ij  Le 01-02-2016 à 17:46 sta

    La liaison entre platines se fait par cosses AMP si je me rappelle bien. On les soudait carrément car il se produisait un genre d'électrolyse où un effet de peau. A l'ohmmètre c'était bon mais l'instabilité revenait systématiquement. Regardez les chimiques genre CL101, CL109, CL111. J'ai eu beaucoup d'ennuis avec les petits chimiques, particulièrement dans la FI. Il fallait démonter le boîtier et changer tous les chimiques jaune clair.
    Bon courage
    Jean-Claude


 Retour aux sujets 

Rubriques du site

Gamme 1

- Galerie TSF - Mesure ancienne - Littérature - Trucs et astuces - Marquage composants - Tubes Brochages - Achat Vente - Forum - Liens utilesCe site vous
a aidé ?

Gamme 2

- Je cherche - Offre - Tendances - Palais des Glaces - Upload -

Gamme 3

- Archives - Schémathèque - Glossaire technique - Glossaire patoisant - Journaux - Remerciements -