Journaux du site au 22/08/2022 à 10:26Forum 2.7.1
S'enregistrer pour posterRechercherPréférences

Pas de Post-it

Forum CMSGalerie Forum
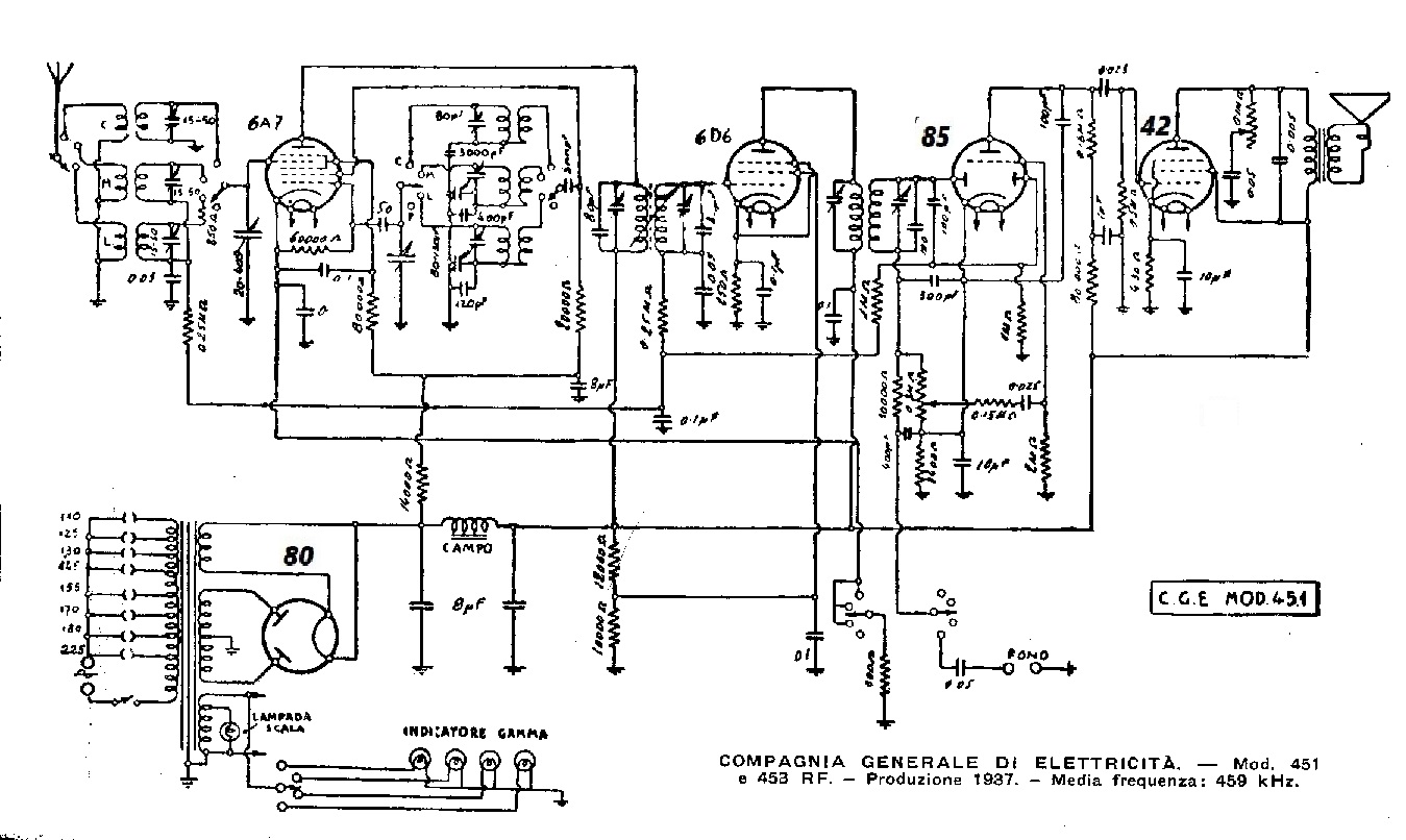
Sujet : OLLIMAC A 6493 Nouveau De JMW62  Le 31-07-2019 à 18:54 sta

    Bonjour à tous,

    Je suis en train de restaurer un Ollimac A6493. J'ai cependant quelques soucis au niveau de la BF dont certaines parties ne me semble pas d'origine. J'ai fais un croquis de la BF pour m'aider, que je partage ici avec vous car il y a une des bornes du potentiomètre qui est non connectée. J'ai donc aucun bruit, ni rien du tout dans le haut parleur.

    Je n'ai aucun schéma de ce jeu de lampe particulier (6A7, 6D6, 85, 42, 80).
    Ma question est donc, où brancheriez vous la 3eme patte du potentiomètre, sachant que le curseur est sur la plaque de la 42 et que l'une des extrémités est à la masse (avec la masse bobines HP)

  
  

Sujet : OLLIMAC A 6493 Nouveau De Thierry Magis  Le 31-07-2019 à 19:14 sta

    Bonjour

    Ce que vous nommez potentiomètre de tonalité est en fait celui de volume et celui de volume sur votre schéma est celui de tonalité.

    Ollimac était un ''petit'' constructeur belge, et à cette époque-là beaucoup de ceux-ci utilisaient des schémas d'origine SBR ou apparentés.

    Vous pourriez voir le schéma du SBR364A qui a le même jeu de lampes, et qui semble assez similaire côté BF.

    Le manuel complet de ce modèle est sur mon site, ici :
    http://www.radiocollectio…

    Sur votre schéma il y a une ou deux anomalies au niveau de l'alimentation : filament de la 80 à la masse et filament de la 42 côté transfo HP... Pareil pour l'anode de la 42 : la connexion au condensateur du contrôle de tonalité est ok mais il devrait y avoir une connexion vers le transfo de sortie haut parleur...

    Cordialement
    Thierry


Sujet : OLLIMAC A 6493 Nouveau De JMW62  Le 31-07-2019 à 19:51 sta

    Merci beaucoup pour votre aide Thierry.


Sujet : OLLIMAC A 6493 Nouveau De JMW62  Le 31-07-2019 à 22:25 sta

    J'ai étudier votre plan Thierry. En effet concernant le filament de 80, il retourne à la seconde borne du 5V du secondaire. Mon schéma n'est pas explicite. Mais je déplacerait le fil entre la borne 4 de la prise HP à la borne 1 de la lampe 80.

    Concernant le filament du 42, je vais supprimer cette liaison demain car en effet, le haut parleur est des deux cotés à la masse dans ce branchement, voila pourquoi je n'ai aucun bruit.

    Cela dit avec ces modifications, la bobine d'excitement est à la masse des deux cotés maintenant. alors que si je suis votre schéma elle devrait etre sur la grille 1 de la lampe 42. Le potentiomètre s'y trouve aussi alors que dans mon poste, il est sur l'anode...Quelle usine à gaz !

    Par contre il s'agit d'une pré-amplificatrice 85 (triode/diode) et non d'une 75.


Sujet : OLLIMAC A 6493 Nouveau De JMW62  Le 31-07-2019 à 23:28 sta

    Voici mes modifications (pour l'instant sur le papier).

  
  

Sujet : OLLIMAC A 6493 Nouveau De JMW62  Le 01-08-2019 à 18:34 sta

    Bon, j'ai apporté les modifications escomptées et tout semble déjà plus logique, cela dit toujours aucun bruit dans le HP. J'avais changé la lampe 42 qui faisait des petits court circuit et la 85 qui étaient completement HS coté triode. Or, je n'avais pas controler celle de remplacement que j'ai acheté qui se trouve elle aussi avoir une triode complètement naze.

    Reste donc à changer une fois de plus cette maudite lampe 85.

  
  

Sujet : OLLIMAC A 6493 Nouveau De JMW62  Le 02-08-2019 à 18:38 sta

    Bonsoir à tous,

    J'ai passé mon après midi à revérifier et revérifier encore de où peut provenir la panne avec une lampe 85 fonctionnelle cette fois. Toujours aucun bruit ni rien du tout dans le haut parleur malgré une tension correcte aux bornes de la bobine d'excitation (environ 400V).

    J'ai testé avec un générateur BF, aux bornes de la bobine mobile et aux bornes de la bobine d'excitation, j'ai bien du son dans les deux cas, donc pas de soucis de ce côté là.

    Toutes les résistances sont bien dans les seuils de tolérance, les condensateurs chimiques et papier sont changés, j'ai contrôlé les potentiomètres qui fonctionnent à merveille, je dois sans doute oublier ou malfaire quelquechose au niveau des lampes 42 ou 85...

    J'ai remis un peu d'ordre dans mon schéma, si vous pouviez m'aider, parce que là, je suis dans l'impasse

  
  

Sujet : OLLIMAC A 6493 Nouveau De bozec  Le 02-08-2019 à 20:24 sta

    Bonsoir

    votre schéma est faux ;l'anode de la finale 42, doit être alimenter au travers du primaire du transfo de sortie , par la HT ce qui n'est pas votre cas
    reprenez l'étage de sortie du schéma du schéma SBR, je vous ai indiqué le chemin de la haute tension en rouge
    cordialement Bozec

  
  

Sujet : OLLIMAC A 6493 Nouveau De JMW62  Le 02-08-2019 à 21:04 sta

    Merci Bozec


Sujet : OLLIMAC A 6493 Nouveau De bozec  Le 03-08-2019 à 09:22 sta

    Bonjour

    j'ai repris ce matin votre schéma proposé beaucoup d'erreurs
    je vous ai fais une correction au niveau de la finale BF, pour ce qui est de la 85 il faut suivre le câblage ety corriger le schéma
    cordialement Bozec

  
  

Sujet : OLLIMAC A 6493 Nouveau De JMW62  Le 03-08-2019 à 11:42 sta

    Merci beaucoup Bozec, en effet, j'ai trouvé certaines erreurs en revoyant tout cela à tète reposée. Merci pour votre schéma. je vous tiens au courant de l'avancement du dépannage.


Sujet : OLLIMAC A 6493 Nouveau De bozec  Le 03-08-2019 à 14:03 sta


    un schéma qui doit correspondre
    cordialement Bozec

  
  

Sujet : OLLIMAC A 6493 Nouveau De JMW62  Le 04-08-2019 à 21:53 sta

    Merci Bozec, je vais recâbler complètement la BF, je ne trouve pas la panne et ca sera plus clair une fois tout correctement refait. Je vais me baser sur ce dernier schéma, merci.


Sujet : OLLIMAC A 6493 Nouveau De JMW62  Le 05-08-2019 à 18:29 sta

    Voilà, c'est recâblé correctement et proprement, j'ai pu faire un relevé de tension et je me suis vite aperçu qu'aucune tension HT n'arrivait nulle part, elle entre bien dans la bobine d’excitation, mais n'en sort pas. Reste à trouver un nouveau haut-parleur.


Sujet : OLLIMAC A 6493 Nouveau De Adams  Le 05-08-2019 à 22:25 sta


    Bonsoir,

    Quand le bobinage d'excitation est coupé, il peut arriver que la coupure se trouve à l'extrémité accessible du bobinage.

    Une chance sur deux


 Retour aux sujets 

Rubriques du site

Gamme 1

- Galerie TSF - Mesure ancienne - Littérature - Trucs et astuces - Marquage composants - Tubes Brochages - Achat Vente - Forum - Liens utilesCe site vous
a aidé ?

Gamme 2

- Je cherche - Offre - Tendances - Palais des Glaces - Upload -

Gamme 3

- Archives - Schémathèque - Glossaire technique - Glossaire patoisant - Journaux - Remerciements -