| Sujet : OC-247 Nouveau | De radiolorenz Le 12-10-2010 à 14:38 sta |
|
Bonjour ,
Je suis toujours à la recherche du schéma de cet appareil : Radio-air OC-247 B qui date de 1948 et qui équipait les avions de l'aéronavale française.
Ce récepteur couvrait de 1 à 20 Mhz , par un procédé similaire au "Collins" .
Il est équippé d'une lecture optique.
Merci pour toute information.
D.M;
|
|
| Sujet : OC-247 Nouveau | De Pierrot du 82 Le 12-10-2010 à 14:41 sta |
|
Avec des photos ça serait plus bô !
|
|
| Sujet : OC-247 Nouveau | De Mada-TSF Le 28-09-2021 à 20:39 cms |
|  |
Bonjour, concernant le récepteur Radio-Air OC-247 que je possède, je n'ai qu'un schéma partiel (la partie HF est incomplète); cela vous intéresse-t-il ?
73s, Alain.
|  |
|
|
| Sujet : OC-247 Nouveau | De f6cer Le 29-09-2021 à 09:26 sta |
|
Bonjour il est toujours interessant d’avoir ce genre de schéma même s’il est incomplet
Cordialement
|
|
| Sujet : OC-247 Nouveau | De Mada-TSF Le 30-09-2021 à 09:34 sta |
|
Bonjour Georges, surpris de constater combien vous êtes attentifs aux messages en ligne...
En effet, je restaure un OC-247 qui est un appareil ''Radio-Air'' de l'aéronavale française assez intéressant par le fait qu'il a été fabriqué en 1948 par une entreprise française (SFT) des années 40 à 60, ayant utilisé un certain nombre de composants allemands de surplus restés abondants en France après la libération, pour construire ses appareils. Comme le montre la photo jointe, l'affichage est fait par projection d'un microfilm, et se révèle par ailleurs d'une précision étonnante d’affichage de la fréquence. On peut cependant s'étonner qu'un tel système ait pu être utilisé dans l'aviation du fait de la pâleur de la projection dans un environnement susceptible d'être diversement (parfois vivement) éclairé...
Je joins les schémas et donne un aperçu de l'appareil. Vous reconnaitrez les commandes qui sont les mêmes que celles de FuG10, EZ6, et quelques autres de la Luftwaffe dont certains ici ont été rénovés. Note, tout comme vous, j'ai une passion pour mes 2 HRO et leurs tiroirs, historiquement acquis par la Grande Bretagne en 1941 et 1942) !
Restant à votre disposition, 73s, Alain. (N°365 CCAE)
| |
|
| Sujet : OC-247 Nouveau | De Mada-TSF Le 30-09-2021 à 09:50 sta |
|
| |
|
| Sujet : OC-247 Nouveau | De f6cer Le 01-10-2021 à 10:20 sta |
|
Bonjour Alain , magnifique récepteur et en plus ultra rare. ! Le réemploi de pieces d’ex fug et autres ez6 est amusant : il est vrai qu’a la fin de la guerre c’etait la pénurie
Mes HRO se portent bien ! Un civil importé par la maison National-Collins (!!!!) et un qui a débarqué en Afrique du nord avec les alliés
73 Georges
|
|
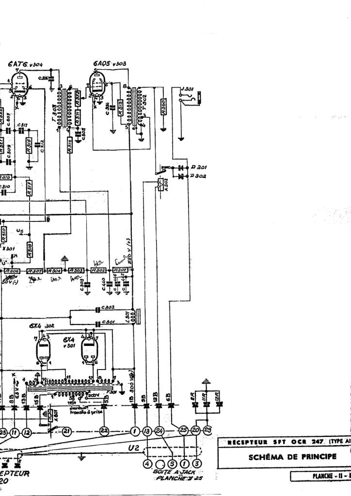
| Sujet : OC-247 Nouveau | De Mada-TSF Le 26-11-2021 à 10:40 sta |
|
Bonjour Georges,
J'ai démonté entre autres, la partie HF dont voici le schéma reconstitué.
Je finalise la révision du Radio-Air, qui fut délicat à démonter et problématique à remonter, mais faute d'alimentation 220v en 400 Hz, je me contente de le faire fonctionner avec une alim extérieure.
Appareil étonnamment stable et son cadran est finalement très précis, bien que d'une lisibilité relative. le nettoyage des micro-films fut épique, une capa ayant coulé sur les disques transparents ! L'ensemble est sauvegardé.
Les HRO sont des appareils, qui à l'époque étaient vraiment novateurs dans leur format et leur sensibilité assez surprenante ! Appareils attachants ayant marqué l'histoire de la radio!
Mes 73 cordiaux, Alain.
| |
|
|